Thursday, March 18, 2021

AutoCAD-Plot Setup & Publish (Lesson Learn)

 Harini nak share sikit berkenaan AutoCAD. cara nak buat plot setup & publish. step ni amat penting sekiranya kita perlu print menggunakan AutoCAD yang bilangan sheet yang banyak. Ambil masa yang lama kalau nak print satu persatu dalam model. 

Langkah ni, amat menjimatkan masa samada print terus ke printer ataupun print convert ke PDF. Selamat mencuba



































Wednesday, March 10, 2021

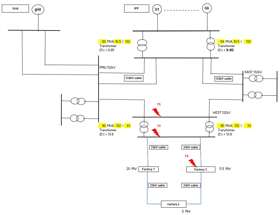
HV Short Circuit Calculation

 Bagaimana nak kira Short Circuit Calculation untuk High Voltage? penulisan ini mungkin akan diperbaiki dari masa ke semasa. harap ada yang menegur jika salah.

Fault dari source akan melalui semua peralatan (contohnya Transformer, Kabel) kepada fault point. Value fault / short circuit adalah bergantung kepada value Voltage dan Impedance dari source hingga ke fault Point. Lagi tinggi impedance, lagi rendah fault/ short circuit current rating. sebaliknya kalau rendah impedance, maka akan tinggi fault value. 

Perbezaan unit antara Fault Level dengan Short circuit current untuk kita tahu adalah seperti berikut:-

    Fault level: unit = MVA

    Short circuit current: unit = kA


Contoh SLD, menunjukan kedudukan Fault 1, Fault 2, Fault 3

Step 1: Calculate Impedance untuk Generator, Transformer, Cable



Step 2: Calculated Fault di lokasi terbabit. Value ini adalah value minimum fault. 3 phase & 1 phase. 




sekian: 

updated pada 10.03.2021